回复:这个程序中为什么m12.0没有置位

yanxiao

版主

  • 帖子

    12321
  • 精华

    49
  • 被关注

    193

论坛等级:至圣

注册时间:2003-06-06

钻石 钻石 如何晋级?

发布于 2025-10-22 12:56:20

19楼

展开查看
以下是引用幽木在2025-10-22 09:47:16的发言 >16楼

你是不明白沿指令的用法,沿指令是对比变量在前后两个周期的变化,而不是对比变量在一个扫描周期的变化,你说的变化过程是一个扫描周期的变化,是触发不了沿指令的。

以下是引用手机用户20251004363445在2025-10-20 22:27:09的发言 >12楼:网络2与网络3调换后...

引用12楼详细内容:

网络2与网络3调换后,M12.0确实置位了,正常第一个扫描周期不是从上到下,从左到右。一次扫描吗?然后按照正常逻辑就是网络2的扫描----执行完毕后-----Done置位(m10.0).然后进行网络3的扫描执行,也就是根据网络2中Done的 扫描结果置位1了。然后网络3中M10.0有一个0--1的变换。进而出发了上升沿。结果是置位了M12.0 了。但是这种逻辑下M12.0并没有置位。 但是按照你说的,我把网络2与网络3调换了一下,确置位了,m12.0,这个是设么原因啊? 求大神给与解惑。。在这里多谢了

以下是引用yanxiao在2025-10-20 12:36:15的发言 >9楼:是的。等同于第一扫...

引用9楼详细内容:

是的。

等同于第一扫描 周期 没有利用 Done,而是从第二扫描 周期开始受done影响,完成第一扫描周期的 P 指令初始化。

以下是引用肖肖肖先生在2025-10-20 08:47:46的发言 >4楼:网络2和网络3 调换...

引用4楼详细内容:

网络2和网络3 调换一下看看能不能置位

抬你一扛:


你的结论,只有在每个扫描周期“有且仅有一次”对沿指令“扫描”时的成立。


不区分“扫描”(动作)与“扫描周期”(时间区间)?

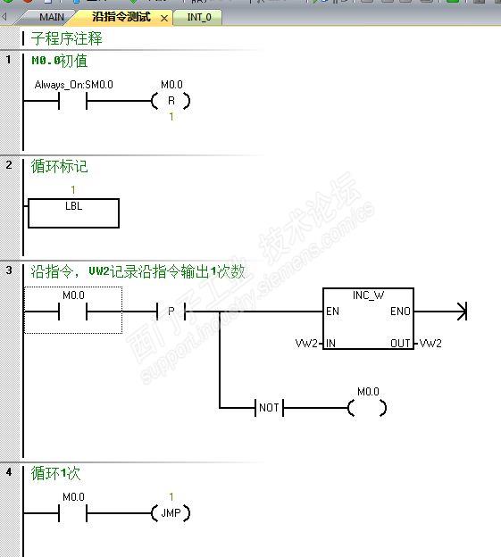
可以做个试验,让沿指令在每一个“扫描周期”都输出1,包括“第1扫描周期”。




VW0为每周期调用计数,VW2为沿指令输出1计数,试验结果:VW0和VW2同步增长。

评论
编辑推荐: 关闭

请填写推广理由:

本版热门话题

SIMATIC S7-200 SMART

共有9386条技术帖

相关推荐

热门标签

相关帖子推荐

guzhang

恭喜,你发布的帖子

评为精华帖!

快扫描右侧二维码晒一晒吧!

再发帖或跟帖交流2条,就能晋升VIP啦!开启更多专属权限!

  • 分享

  • 只看
    楼主

top
X 图片
您收到0封站内信:
×
×
信息提示
很抱歉!您所访问的页面不存在,或网址发生了变化,请稍后再试。