回复:求助!电磁流量计问题!!

最爱北极星

版主 西门子1847工业学习平台

  • 帖子

    608
  • 精华

    19
  • 被关注

    20

论坛等级:侠士

注册时间:2006-10-17

普通 普通 如何晋级?

发布于 2008-03-01 22:59:00

0楼

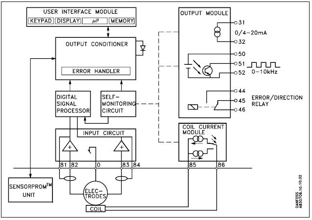
是的,分别测量传感器端子82和0,端子83和0的电阻,端子0和传感器外壳是通的

来自西门子技术支持与服务
评论
编辑推荐: 关闭

请填写推广理由:

本版热门话题

过程仪表

共有3137条技术帖

相关推荐

热门标签

相关帖子推荐

guzhang

恭喜,你发布的帖子

评为精华帖!

快扫描右侧二维码晒一晒吧!

再发帖或跟帖交流2条,就能晋升VIP啦!开启更多专属权限!

  • 分享

  • 只看
    楼主

top
X 图片
您收到0封站内信:
×
×
信息提示
很抱歉!您所访问的页面不存在,或网址发生了变化,请稍后再试。