回复:该采用电流限幅还是转矩限幅?

kdrjl

版主 西门子1847工业学习平台

  • 帖子

    36656
  • 精华

    451
  • 被关注

    1445

论坛等级:至圣

注册时间:2003-06-06

钻石 钻石 如何晋级?

发布于 2011-02-22 19:55:59

4楼



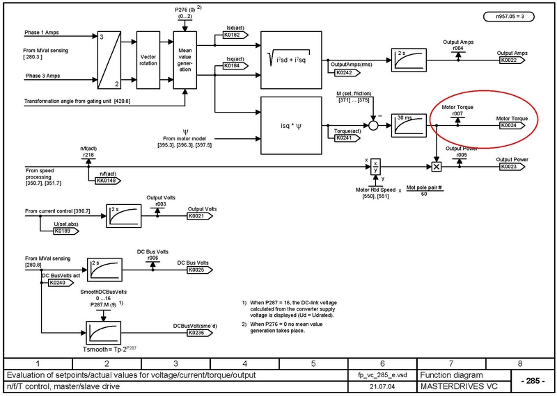
如图示,在正常负载运行下,通过r007读取其转矩值;然后计算其折算到100%转矩的对应转矩,将这个转矩的1.3-1.5倍,设置于转矩限幅参数中即可。然后根据兵版提示,解除故障值F015的屏蔽(好像故障F015的工厂设置本来就是不屏蔽的)。
我是你的朋友
评论
编辑推荐: 关闭

请填写推广理由:

本版热门话题

MasterDrives

共有5852条技术帖

相关推荐

热门标签

相关帖子推荐

guzhang

恭喜,你发布的帖子

评为精华帖!

快扫描右侧二维码晒一晒吧!

再发帖或跟帖交流2条,就能晋升VIP啦!开启更多专属权限!

  • 分享

  • 只看
    楼主

top
您收到0封站内信:
×
×
信息提示
很抱歉!您所访问的页面不存在,或网址发生了变化,请稍后再试。