回复:电机频率和电压是否成正比?

kdrjl

版主 西门子1847工业学习平台

  • 帖子

    37108
  • 精华

    455
  • 被关注

    1478

论坛等级:至圣

注册时间:2003-06-06

钻石 钻石 如何晋级?

发布于 2011-02-28 22:32:25

13楼



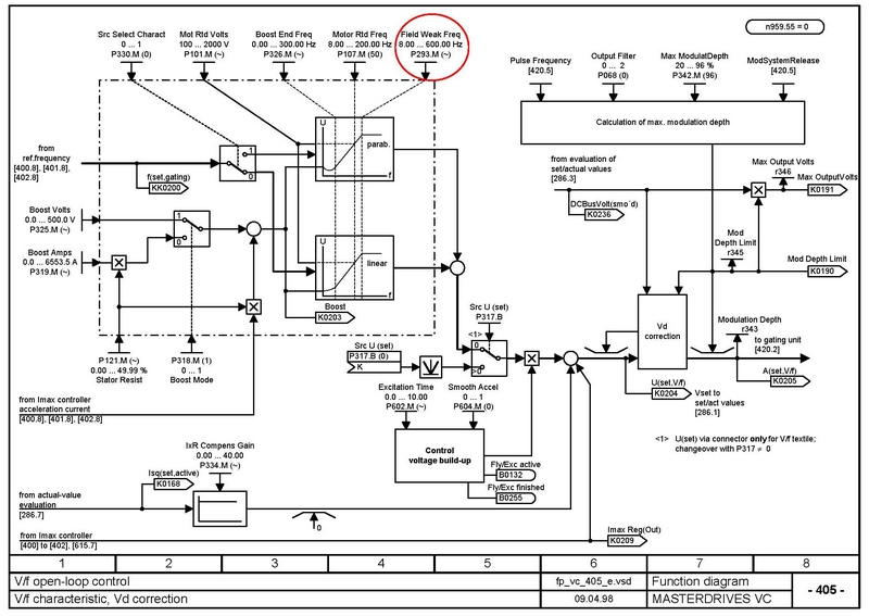
很有意思,今天我特地做了一个V/F的试验。我发现V/F的线性很好(好像是5-50Hz范围),甚至可以拿输出电压监控参数r0021当转速表用(额定转速以前)。而且修改那个画红圈的参数P293,弱磁很准确,设在什么位置就什么位置弱磁。我用P115=2的优化自动设置的P293=53Hz,我修改成50,就是50Hz弱磁。一旦运行频率达到50Hz以后,电压恒定不变。位置非常准确,甚至没有波动。感觉比直流调速在弱磁点的运行还稳定。
我是你的朋友
评论
编辑推荐: 关闭

请填写推广理由:

本版热门话题

MasterDrives

共有5854条技术帖

相关推荐

热门标签

相关帖子推荐

guzhang

恭喜,你发布的帖子

评为精华帖!

快扫描右侧二维码晒一晒吧!

再发帖或跟帖交流2条,就能晋升VIP啦!开启更多专属权限!

  • 分享

  • 只看
    楼主

top
X 图片
您收到0封站内信:
×
×
信息提示
很抱歉!您所访问的页面不存在,或网址发生了变化,请稍后再试。