回复:如果让S7-200PLC读取西门子MM440变频器中的频率值

我是一颗小小草

  • 帖子

    969
  • 精华

    4
  • 被关注

    44

论坛等级:奇侠

注册时间:2009-06-18

普通 普通 如何晋级?

发布于 2012-03-05 09:01:36

3楼

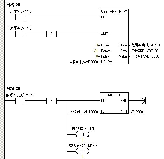
利用uss协议通讯编程:

每天进步一点点,无限接近零缺陷
评论
编辑推荐: 关闭

请填写推广理由:

本版热门话题

SIMATIC S7-200

共有33304条技术帖

相关推荐

热门标签

相关帖子推荐

guzhang

恭喜,你发布的帖子

评为精华帖!

快扫描右侧二维码晒一晒吧!

再发帖或跟帖交流2条,就能晋升VIP啦!开启更多专属权限!

  • 分享

  • 只看
    楼主

top
X 图片
您收到0封站内信:
×
×
信息提示
很抱歉!您所访问的页面不存在,或网址发生了变化,请稍后再试。