回复:对一段程序的疑惑

liucs_2009

西门子1847工业学习平台

  • 帖子

    566
  • 精华

    5
  • 被关注

    38

论坛等级:奇侠

注册时间:2010-06-21

普通 普通 如何晋级?

发布于 2012-05-25 23:04:52

7楼

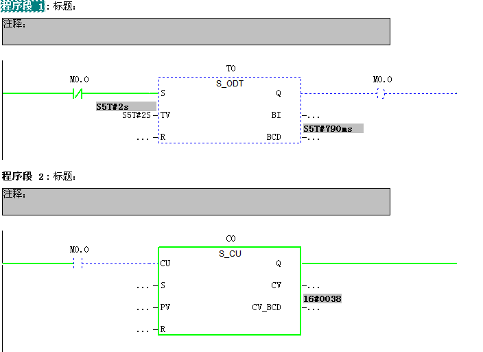
1.由于300/400的定时器的刷新相对于扫描周期是异步的,所以在300/400里使用定时器时,要注意“双触点”问题,导致的定时器工作不正常。

2.要避免此问题,需要加一个M变量,来代替定时器触点。

工控生活、精彩人生
评论
编辑推荐: 关闭

请填写推广理由:

本版热门话题

SIMATIC S7-300/400

共有54789条技术帖

相关推荐

热门标签

相关帖子推荐

guzhang

恭喜,你发布的帖子

评为精华帖!

快扫描右侧二维码晒一晒吧!

再发帖或跟帖交流2条,就能晋升VIP啦!开启更多专属权限!

  • 分享

  • 只看
    楼主

top
X 图片
您收到0封站内信:
×
×
信息提示
很抱歉!您所访问的页面不存在,或网址发生了变化,请稍后再试。