一共五个设备,两台刷卡器,两台扫码器,一台显示屏,做自由口轮询。
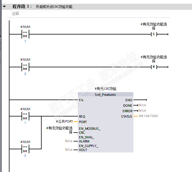
首先有个疑问就是第一张图中的Set_Features指令,这个指令有必要用吗,不太清楚这个指令的具体作用。我测试时感觉像是刷卡器和显示屏是需要其中的EN_MODBUS_CRC为1,而扫码器是需要为0,所以我才做了这个来回开关CRC校验的程序,但是测试时又感觉没啥用。
然后剩余的几张照片就是我做的自由口轮询,显示屏的可以使用,我通过改变指令可以控制显示屏字体变化。刷卡或扫码后却得不到对应的卡号数据,麻烦大家给看看哪出问题了。
第一张图:

轮询程序:





